You are not logged in. [
Log In
]
Team ZR-1 Corvette Racers
Forums
C5 Techie
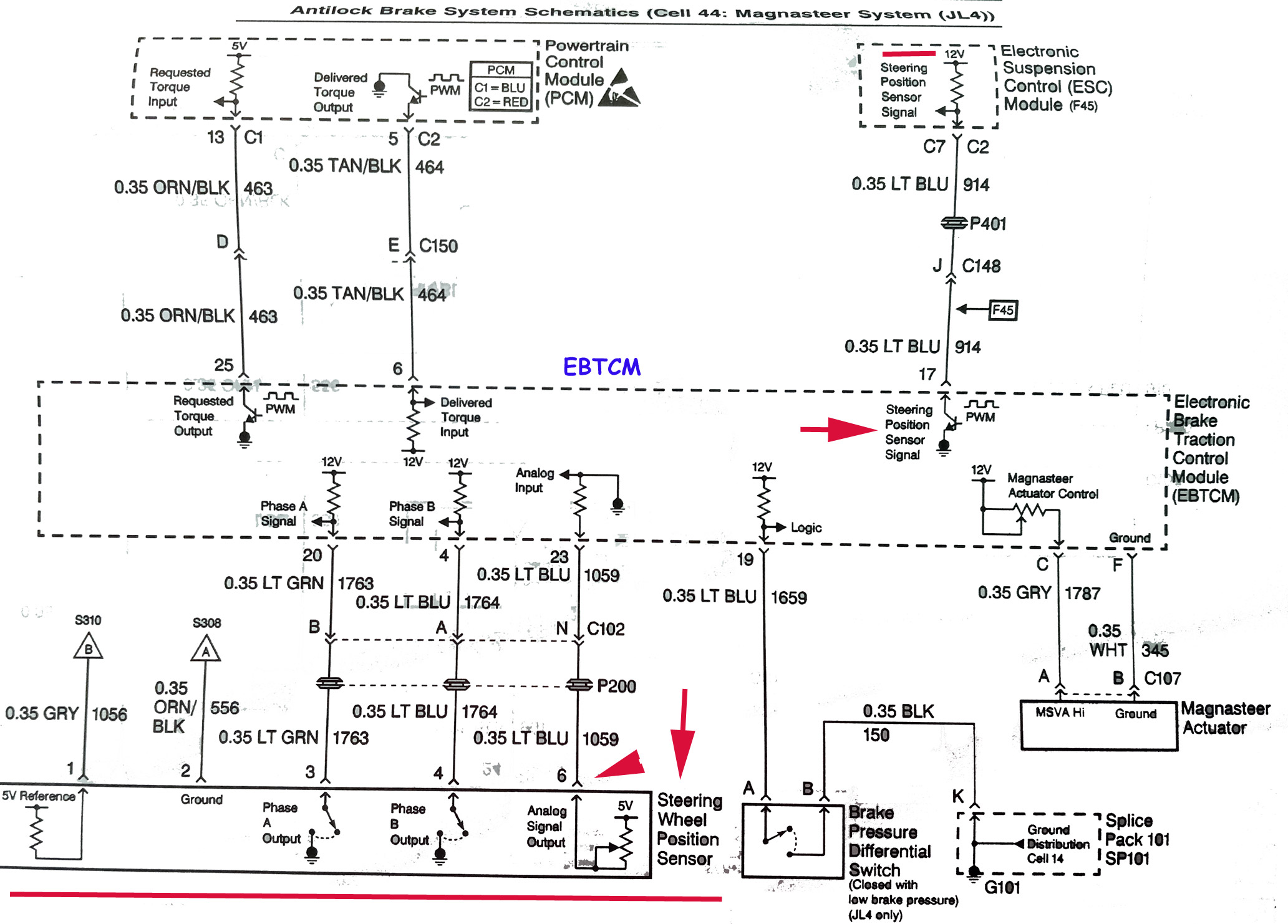
Steering Wheel Position Sensor Wiring
Register
Portal
Forums
Active Threads
Forum Help
Custom Tuning
>
Enter Here
Test and Tune
Common Information
GT World Challenge America’s Last Season Race
by teamzr1. 10/18/25 06:42 PM
Corvette European Le Mans Series championship
by teamzr1. 10/18/25 06:37 PM
2 Cops Caught Street Racing in Corvettes
by teamzr1. 10/15/25 04:09 PM
2025 IMSA Champs
by teamzr1. 10/14/25 01:04 PM
Last 2025 IMSA Race on 10/11/25
by teamzr1. 10/12/25 11:15 AM
Aholes of Ca Kill off Leno Law
by teamzr1. 10/07/25 02:11 PM
How Many C8 Z06 GT3.Rs has P&W Built ?
by teamzr1. 09/30/25 04:36 PM
WEC Six Hours of Fuji
by teamzr1. 09/29/25 06:24 PM
Florida’s new super speeder law
by teamzr1. 09/25/25 08:47 AM
IMSA - 6 Hours @ Indy Sep 19 - Sep 21
by teamzr1. 09/22/25 02:42 PM
Team ZR-1 Store
Enter Here
Newer Corvettes
1990 ZR-1 sat Outside for 30 Plus Years
by teamzr1. 10/09/25 04:29 PM
Test Crashing 2024 & 25 C8s
by teamzr1. 10/08/25 10:55 AM
3 arrested after attempting to fraudulently purchase C7 Corvette using fake IDs
by teamzr1. 10/07/25 01:10 PM
A Rummy & a Burned UP C7 Corvette
by teamzr1. 10/06/25 03:24 PM
Tech Talk
Effect Of Changes In Cam Timing & Lobe Separation Angle
by teamzr1. 10/12/25 02:54 PM
Forum Statistics
Forums
27
Topics
3,671
Posts
6,850
Members
57
Most Online
425
Oct 19th, 2025
Previous Thread
Next Thread
Print Thread
Rate This Thread
#5624
-
05/04/22
04:40 PM
Steering Wheel Position Sensor Wiring
Joined:
Dec 2000
Posts: 5,984
teamzr1
Owner - Pays the bills
teamzr1
Owner - Pays the bills
Lives in Engine Bay
Joined:
Dec 2000
Posts: 5,984
America
For C5s the SWPS and the Starbus connection of EBTCM to Starbus
Attached Files
Team ZR-1
True Custom Performance Tuning
Teamzr1.com
Tweet
Moderated by
teamzr1
Hop To
General Discussion ------
Gallery Images
C3
C4
C5
C6
ZR-1 / ZR1
C7 Stingray
C8 Corvette General
C8 E-Ray
Common General Content
Techie ------
Techie
Tech -2
C3 Techie
C4 Techie
C5 Techie
ZR-1 - Z06 Techie
C6 Techie
C7 Techie
C8 Corvette Techie
Performance
OBD I and II ------
OBD I
OBD-II
Test and Tune ------
Test and Tune
Racing ------
Racing
Useless Vendors and 4-Sale ------
Wanted and 4-Sale
Useless Vendors
Use of a Dyno ------
Dyno runs
Print Thread
Switch to Threaded Mode
View Profile
Send Private Message
View Homepage
Follow User
Show Forum Posts
Who's Online Now
1 registered members (
teamzr1
), 12 guests, and 9 spiders.
Key:
Admin
,
Global Mod
,
Mod
What's New
Corvette European Le Mans Series championship
by teamzr1. 10/18/25 06:37 PM
C5 Z06 Crashes under a semi trailer
by teamzr1. 10/16/25 03:41 PM
2 Cops Caught Street Racing in Corvettes
by teamzr1. 10/15/25 04:09 PM
GT World Challenge America’s Last Season Race
by teamzr1. 10/15/25 01:24 PM
Effect Of Changes In Cam Timing & Lobe Separation Angle
by teamzr1. 10/12/25 02:54 PM
2025 IMSA Champs
by teamzr1. 10/12/25 08:40 AM
1990 ZR-1 sat Outside for 30 Plus Years
by teamzr1. 10/09/25 04:29 PM
Popular Topics
(Views)
66,681
Team ZR-1 X-Pipe project
49,035
Positive Crankcase Ventilation
48,864
Injectors offset voltage times not created equal
47,573
Diagnostic Trouble Code (DTC) C0710 Steering Wheel Position Sensor
44,907
Body Control Module (BCM) Programming/RPO Configuration
40,818
Brake fluid cause of jammed clutch debunked
36,173
Get Custom tuned or Become a remote tuning location
31,959
C6 DTC C0750, C0755, C0760, or C0765
26,138
Powertrain Diagnostic Trouble Code (DTC) Type Definitions
24,788
C5 Under Hood Fuse Panel
Techie
Effect Of Changes In Cam Timing & Lobe Separation Angle
by teamzr1. 10/12/25 02:54 PM
Test Crashing 2024 & 25 C8s
by teamzr1. 10/08/25 10:55 AM
3 arrested after attempting to fraudulently purchase C7 Corvette using fake IDs
by teamzr1. 10/07/25 01:10 PM
A Rummy & a Burned UP C7 Corvette
by teamzr1. 10/06/25 03:24 PM
Default Style
Fabulae Marrii Soft
koniro
RealmHQ copy
sunny dropshadow
UBB.threads
UBB.threads - Light
UBBCentral
UBBCentral - Crimson
UBBCentral - Marshmallow
UBBCentral - Mocha
UBBCentral - Zen
ubbthreads
ubbthreads-dark
ubbthreads stock
show/hide columns on this page
Forum Rules
·
Mark All Read
Contact Us
·
Team ZR-1 Corvette Racers LLC
·
Top
Powered by UBB.threads™ PHP Forum Software 7.6.0